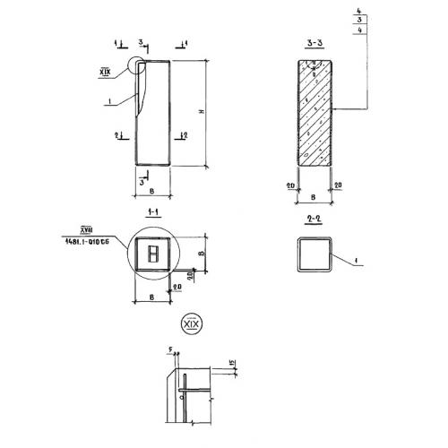
УБ 12.24

Чертеж изделия:
Характеристики изделия:
ПараметрЗначение
длина240 мм
ширина240 мм
высота1180 мм
вес90 кг
Шифр1481

УБ 12.24 Угловые блоки по Шифру 1481.