КН-7

Чертеж изделия:
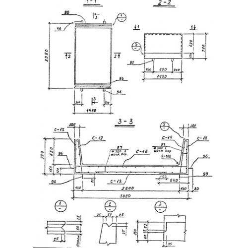
Характеристики изделия:
ПараметрЗначение
длина1490 мм
ширина3080 мм
высота780 мм
масса2750 кг
нормативный документСерия 3.903 КЛ-14

КН-7  Каналы непроходные по Серии 3.903 КЛ-14.